Руководство по техническому обслуживанию2006 Evanda КРЫШАК началу документа
Evanda
На предыдущую страницуНа следующую страницу
Главная страница GMDEЗагрузить нединамическое оглавлениеЗагрузить динамическое оглавлениеПомощь

РАЗДЕЛ 9Q

КРЫША

Внимание! Отсоедините провод от отрицательного вывода аккумулятора, прежде чем снимать или устанавливать какие-либо электрические устройства, а также в ситуации, когда есть возможность касания оголенных электрических контактов каким-либо инструментом или приспособлением. Отсоединение этого провода позволяет избежать травм и повреждения оборудования автомобиля. Кроме того, если не указано иное, зажигание должно находиться в положении LOCK.

ТЕХНИЧЕСКИЕ ХАРАКТЕРИСТИКИ

Моменты затяжки резьбовых соединений

ПРОГРАММА
Н•м
фунт-фут
фунт-дюйм
Винты переключателя управления люком в крыше с электроприводом
2
-
18
Винты крепления вспомогательных поручней для пассажира.
3
-
27
Винты солнцезащитного козырька
4
-
35
Опорный винт солнцезащитного козырька
1.5
-
13
Болты крепления корпуса люка в крыше
10
-
89
Винты мотора люка в крыше
3
-
27

СПЕЦИАЛЬНЫЕ ИНСТРУМЕНТЫ

ТАБЛИЦА СПЕЦИАЛЬНЫХ ИНСТРУМЕНТОВ


KM475B
Показать иллюстрациюПеревод текста в иллюстрациях


KM-475-B
Съемник обивки

ПРИНЦИПИАЛЬНЫЕ И МОНТАЖНЫЕ СХЕМЫ

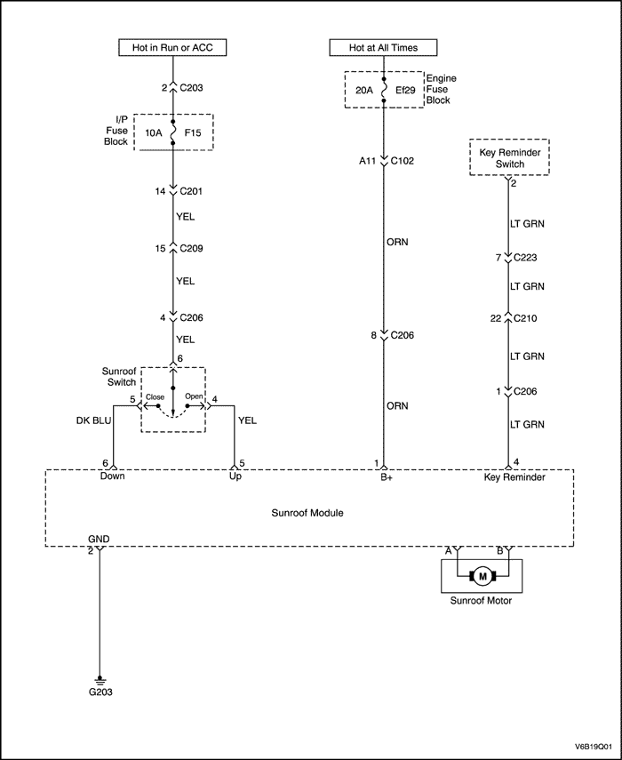
Система люка в крыше с электроприводом


V6B19Q01
Показать иллюстрациюПеревод текста в иллюстрациях


ДИАГНОСТИКА

Люк в крыше с электроприводом

Описание проверки

Указанные ниже цифры обозначают шаги в диагностической таблице.
  1. Выводы не имеют меток на гнезде реле, но помечаются на обратной стороне реле.
  2. Измеритель покажет одинаковое напряжение в обоих положениях переключателя, только в одном положении переключателя будет показываться обратная полярность.

Люк в крыше не работает

ШагОперацияЗначенияДаНет
1
Проверить предохранители F15 и EF29.
Перегорел ли какой-либо предохранитель?
-
Перейдите на Шаг 2
Перейдите на Шаг 3
2
  1. Проверьте на предмет короткого замыкания и при необходимости устраните его.
  2. При необходимости, заменить предохранители.
Ремонт закончен?
-
Система в норме
-
3
  1. Установите зажигание в положение ON.
  2. На переключателе освещения/люка в крыше проверить напряжение на выводе 6 разъёма переключателя.
Показывает ли вольтметр указанное значение?
11~14 В
Перейдите на Шаг 5
Перейдите на Шаг 4
4
Устранить разрыв цепи между предохранителем F15 и переключателем люка в крыше.
Ремонт закончен?
-
Система в норме
-
5
  1. Установите зажигание в положение ON.
  2. При подсоединенном переключателе люка в крыше перевести переключатель в закрытое положение.
  3. Проверить напряжение на выводе 5 разъёма переключателя.
  4. При подсоединенном переключателе люка в крыше перевести переключатель в открытое положение.
  5. Проверить напряжение на выводе 4 разъёма переключателя.
Равны ли напряжения указанному значению?
11~14 В
Перейдите на Шаг 7
Перейдите на Шаг 6
6
Заменить переключатель люка в крыше.
Ремонт закончен?
-
Система в норме
-
7
  1. Отсоединить шестиштырьковый электрический разъем модуля люка в крыше.
  2. С помощью омметра измерить сопротивление между выводом 2 и массой.
Находится ли сопротивление в пределах указанного значения?
≈ 0 Ом
Перейдите на Шаг 9
Перейдите на Шаг 8
8
Устранить разрыв цепи между выводом 2 разъема модуля люка в крыше.
Ремонт закончен?
-
Система в норме
-
9
  1. При отсоединенном модуле люка в крыше включить зажигание.
  2. Проверить напряжение на выводе 6 разъема модуля люка в крыше.
Показывает ли вольтметр указанное значение?
11~14 В
Перейдите на Шаг 11
Перейдите на Шаг 10
10
Устранить разрыв цепи между предохранителем F15 и выводом 6 модуля люка в крыше.
Ремонт закончен?
-
Система в норме
-
11
  1. При отсоединенном модуле люка в крыше включить зажигание.
  2. При переключателе люка в положении CLOSE (закрыто) проверить напряжение на выводе 6 модуля люка в крыше.
Показывает ли вольтметр указанное значение?
11~14 В
Перейдите на Шаг 13
Перейдите на Шаг 12
12
Устранить разрыв цепи между переключателем люка в крыше и модулем люка в крыше.
Ремонт закончен?
-
Система в норме
-
13
  1. При отсоединенном модуле люка в крыше включить зажигание.
  2. При переключателе люка в положении OPEN (открыто) проверить напряжение на выводе 5 модуля люка в крыше.
Показывает ли вольтметр указанное значение?
11~14 В
Перейдите на Шаг 14
Перейдите на Шаг 12
14
  1. Присоединить модуль люка.
  2. Снять мотор люка, оставив прикрепленными соединители (разъемы).
  3. С помощью переключателя люка попробуйте работу мотора в обоих направлениях.
Мотор работает?
-
Перейдите на Шаг 15
Перейдите на Шаг 16
15
Отремонтировать застопоренный механизм люка в крыше.
Ремонт закончен?
-
Система в норме
-
16
  1. Отсоединить оба однопроводных разъема на моторе люка.
  2. Подключить вольтметр между двумя однопроводными разъемами.
  3. Установите зажигание в положение ON.
  4. Поставить переключатель люка в положение CLOSE (закрыто) и снять показания вольтметра.
  5. Поставить переключатель люка в положение OPEN (открыто) и снять показания вольтметра.
Показывает ли вольтметр указанное значение, когда переключатель находится в каждом из положений (OPEN (Открыто) и CLOSE (Закрыто))?
11~14 В
Перейти на Шаг 18
Перейдите на Шаг 17
17
Заменить модуль люка крыши.
Ремонт закончен?
-
Система в норме
-
18
Заменить мотор люка в крыше.
Ремонт закончен?
-
Система в норме
-

Перекалибровка

Условия

Некоторые клиенты высказывают критические замечания, что люк в крыше не закрывается полностью или что после достижения закрытого положения он не останавливается и продолжает действовать до момента достижения положения вентиляции.

Описание перекалибровки

Блок управления люком в крыше (SCU) предназначен для запоминания этапов закрывания и открывания. Однако выше описанные условия могут возникать вследствие утраты записанных в памяти данных о положениях. Записанные в памяти данные о положениях могут быть утрачены, когда рабочий ток значительно преувеличивает установленное значение рабочего тока, 3.5 ~ 4.0 ампера, поскольку в направляющую люка в крыше попало инородное тело или какой-либо объект блокирует закрывание люка в крыше во время его действия.

Процедуры перекалибровки SCU


V6B39Q02
Показать иллюстрациюПеревод текста в иллюстрациях


  1. Нажать и придержать заднюю часть выключателя, чтобы полностью открыть люк в крыше. При полностью открытом люке в крыше отпустить выключатель.

Важно: Если люк в крыше немного открывается и останавливается, отпустить, потом снова нажать выключатель и придержать его, повторять эти действия, пока люк в крыше не откроется полностью.


V6B39Q03
Показать иллюстрациюПеревод текста в иллюстрациях


  1. Нажать и придержать переднюю часть выключателя, чтобы полностью закрыть люк в крыше.

Важно: Нажать и придержать переднюю часть выключателя до тех пор, пока люк в крыше не перестанет двигаться.

  1. Снова нажать выключатель, как при закрывании, и придержать его, пока люк в крыше не защелкнется и не появится незначительное передвижение. Этот щелчок должен появиться в течение 10 секунд.
  2. Подтвердить операции перекалибровки, выполняя процессы открывания и закрывания люка в крыше.

ТЕХНИЧЕСКОЕ ОБСЛУЖИВАНИЕ И РЕМОНТ

РАБОТЫ НА АВТОМОБИЛЕ



V3B39Q01
Показать иллюстрациюПеревод текста в иллюстрациях


Люк в крыше с электроприводом

Процедура снятия

  1. Отсоедините провод от отрицательного вывода аккумуляторной батареи.
  2. Снять обивку потолка салона. Перейти к "Фасонная обивка потолка салона "в этом разделе.
  3. Снять сливные шланги.


  4. V3B39Q02
    Показать иллюстрациюПеревод текста в иллюстрациях


  5. Отсоединить электрические разъемы.
  6. Снять винты и мотор.


  7. V3B39Q03
    Показать иллюстрациюПеревод текста в иллюстрациях


  8. Снять блок управления мотора.
  9. Снять болты и корпус с автомобиля.


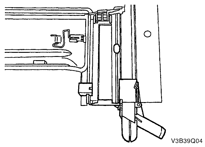
  10. V3B39Q04
    Показать иллюстрациюПеревод текста в иллюстрациях


  11. Снять резиновые наконечники.
  12. Снять сливные патрубки.
  13. Снять стопоры солнцезащитного козырька.
  14. Снять стопоры стекла.


  15. V3B39Q05
    Показать иллюстрациюПеревод текста в иллюстрациях


  16. Снять солнцезащитный козырек.
  17. Снять стекло и раму из корпуса.
  18. Снять пластиковую отделку.
  19. Снять винты и стекло из рамы.


V3B39Q05
Показать иллюстрациюПеревод текста в иллюстрациях


Процедура установки

    Примечание: Непосредственный контакт разнородных металлов может привести к быстрой коррозии. Во избежание преждевременной коррозии используйте надлежащий крепеж.

  1. Установить стекло в раму с помощью винтов.


  2. V3B39Q04
    Показать иллюстрациюПеревод текста в иллюстрациях


  3. Установить пластиковую отделку.
  4. Установить стекло и раму в корпус.
  5. Установить солнцезащитный козырек.
  6. Установить стопоры стекла.
  7. Установить стопоры солнцезащитного козырька.
  8. Установить сливные патрубки.
  9. Установить резиновые наконечники.


  10. V3B39Q03
    Показать иллюстрациюПеревод текста в иллюстрациях


  11. Установить корпус на крыше автомобиля с помощью болтов.
  12. Затянуть
    Затянуть болты корпуса люка с усилием 10 Н•м (89 фунт-дюймов).



    V3B39Q02
    Показать иллюстрациюПеревод текста в иллюстрациях


  13. Установить блок управления мотора.
  14. Установить мотор с помощью винтов.
  15. Затянуть
    Затянуть винты электродвигателя люка в крыше с усилием 3 Н•м (27 фунт-дюймов).

  16. Подсоединить электрические разъемы.


  17. V3B39Q01
    Показать иллюстрациюПеревод текста в иллюстрациях


  18. Установить сливные шланги.
  19. Установить обивку потолка салона. Перейти к "Фасонная обивка потолка салона "в этом разделе.
  20. Присоедините провод к отрицательному выводу аккумуляторной батареи.


V3B39Q06
Показать иллюстрациюПеревод текста в иллюстрациях


Фасонная обивка потолка салона

Необходимое оборудование

Съемник обивки KM-475-B

Процедура снятия

  1. Отсоедините провод от отрицательного вывода аккумуляторной батареи.
  2. Снять молдинг люка, если имеется.
  3. Снять вспомогательные поручни для пассажира. Перейти к "Вспомогательные поручни для пассажира"в этом разделе.
  4. Снять пластмассовые стопорные зажимы в обивке потолка салона со стороны водителя.
  5. Снять солнцезащитные козырьки. Перейти к "Солнцезащитные козырьки с косметическим зеркалом" в этом разделе.
  6. Снять переключатель управления люком в крыше с электроприводом. Перейти к "Переключатель управления люком в крыше с электроприводом" в этом разделе.
  7. Снять облицовочные панели передней, задней и средней стойки. См. Раздел 9G, Облицовка салона.


  8. V3B39Q07
    Показать иллюстрациюПеревод текста в иллюстрациях


  9. Снять пластмассовые фиксаторы в обивке потолка салона с помощью средства для снятия отделки КМ-475-В.
  10. Откинуть оба передних сиденья.
  11. Извлечь обивку потолка салона через заднюю дверь.


V3B39Q08
Показать иллюстрациюПеревод текста в иллюстрациях


Процедура установки

  1. Откинуть оба передних сиденья.
  2. Вставить обивку потолка салона через заднюю дверь.
  3. Установить обивку потолка за сиденьями вокруг дверей.
  4. Установить пластмассовые фиксаторы.


  5. V3B39Q06
    Показать иллюстрациюПеревод текста в иллюстрациях


  6. Установить облицовочные панели передней, задней и средней стойки. См. Раздел 9G, Облицовка салона.
  7. Установить переключатель управления люком в крыше с электроприводом, если имеется. Перейти к "Переключатель управления люком в крыше с электроприводом" в этом разделе.
  8. Установить солнцезащитные козырьки. Перейти к "Солнцезащитные козырьки с косметическим зеркалом" в этом разделе.
  9. Установить пластмассовые фиксаторы в обивку потолка салона со стороны водителя.
  10. Установить вспомогательные поручни для пассажира. Перейти к "Вспомогательные поручни для пассажира"в этом разделе.
  11. Установить молдинг люка, если имеется.
  12. Присоедините провод к отрицательному выводу аккумуляторной батареи.


V3B39Q09
Показать иллюстрациюПеревод текста в иллюстрациях


Солнцезащитные козырьки с косметическим зеркалом

Процедура снятия

  1. Снять винты и солнцезащитный козырек с обивки потолка салона.
  2. Отсоединить электрический разъем косметического зеркала. Перейти к Раздела 9В, СИСТЕМА ОСВЕЩЕНИЯ.
  3. Снять винт и опору солнцезащитного козырька с обивки потолка салона.


V3B39Q09
Показать иллюстрациюПеревод текста в иллюстрациях


Процедура установки

    Примечание: Непосредственный контакт разнородных металлов может привести к быстрой коррозии. Во избежание преждевременной коррозии используйте надлежащий крепеж.

  1. Установить опору солнцезащитного козырька на обивке потолка салона с помощью винта.
  2. Затянуть
    Затянуть винт опоры солнцезащитного козырька с усилием 1,5 Н•м (13 фунт-дюймов).

  3. Присоединить электрический разъем косметического зеркала. Перейти к Раздела 9В, СИСТЕМА ОСВЕЩЕНИЯ.
  4. Прикрепить солнцезащитный козырек к обивке потолка салона с помощью винтов.
  5. Затянуть
    Затянуть винты солнцезащитного козырька с усилием 4 Н•м (35 фунт-дюймов).



V3B39Q10
Показать иллюстрациюПеревод текста в иллюстрациях


Вспомогательные ручки для пассажира.

Процедура снятия

  1. Поставить пластмассовые колпачки на место, чтобы открыть винты вспомогательного поручня.
  2. Cнять винты и вспомогательный поручень с обивки потолка салона.


V3B39Q10
Показать иллюстрациюПеревод текста в иллюстрациях


Процедура установки

    Примечание: Непосредственный контакт разнородных металлов может привести к быстрой коррозии. Во избежание преждевременной коррозии используйте надлежащий крепеж.

  1. Установить вспомогательный поручень на обивку потолка салона с помощью винтов.
  2. Затянуть
    Затянуть винты вспомогательного поручня со стороны пассажира с усилием 3 Н•м (27 фунт-дюймов).

  3. Установить пластмассовые колпачки на винты вспомогательного поручня.


V3B39Q11
Показать иллюстрациюПеревод текста в иллюстрациях


Переключатель управления люком в крыше с электроприводом

Процедура снятия

  1. Отсоедините провод от отрицательного вывода аккумуляторной батареи.
  2. Поддеть и снять линзу освещения салона при открытии двери .
  3. Снять винты и переключатель.
  4. Отсоединить электрический разъем.


V3B39Q11
Показать иллюстрациюПеревод текста в иллюстрациях


Процедура установки

  1. Подсоединить электрический разъем.
  2. Примечание: Непосредственный контакт разнородных металлов может привести к быстрой коррозии. Во избежание преждевременной коррозии используйте надлежащий крепеж.

  3. Установить переключатель управления люка в крыше.
  4. Затянуть
    Затянуть винты переключателя управления люком в крыше с электроприводом с усилием 2 Н•м (18 фунт-дюймов).

  5. Установить линзу освещения салона при открытии двери .
  6. Присоедините провод к отрицательному выводу аккумуляторной батареи.

ОБЩЕЕ ОПИСАНИЕ И РАБОТА СИСТЕМЫ

КРЫША

Крыша представляет собой цельную окрашенную металлическую часть, которая содержит в себе цельную обивку потолка салона. Имеется два молдинга, по одному на каждую сторону крыши автомобиля, под которыми скрыты швы продольных брусьев крыши. Молдинги крыши ремонтируются по отдельности.
Цельная Фасонная обивка потолка салона состоит из литого материала, покрытого пенным тканым материалом. Цельная конструкция требует того, чтобы обивка потолка салона ремонтировалась как единый узел.

Переключатель управления люком в крыше/люком с электроприводом

Люк в крыше имеет следующие характеристики:
Переключатель управления люком представляет собой тумблер, расположенный с правой стороны узла освещения салона при открытии двери.
Чтобы привести люк в работу, нужно включить зажигание.

Приоткрывание, открытие и закрытие люка.

Чтобы приподнять заднюю часть люка, нажмите и удерживайте переднюю часть тумблера до тех пор, пока люк не приоткроется.
Чтобы закрыть люк в приподнятом положении, нажмите и удерживайте заднюю часть тумблера до тех пор, пока люк не закроется.

Смещение люка при открытии и закрытии.

Чтобы сдвинуть люк для открытия, нажимайте заднюю часть тумблера до тех пор, пока люк не сместится. Если солнцезащитный козырек закрыт, то во время смещения люк откроет его.
Чтобы закрыть люк из приоткрытого положения, нажимайте переднюю часть тумблера до тех пор, пока люк не закроется.

Солнцезащитные козырьки с косметическим зеркалом

Солнцезащитные козырьки опускаются, чтобы закрывать от яркого света. Они также сдвигаются в сторону, когда они сняты с суппорта. Чтобы заменить подсветку косметического зеркала, перейдите к Раздела 9В, СИСТЕМЫ ОСВЕЩЕНИЯ.

Вспомогательные ручки для пассажира.

На каждом заднем боковом сиденье и на переднем пассажирском сиденье имеется вспомогательный поручень для пассажира. Пассажиры могут использовать эти поручни в качестве вспомогательного средства для удерживания равновесия при езде по плохим дорогам или во время крутых поворотов.

Крючки для верхней одежды

Крючки для верхней одежды расположены на левом и правом заднем вспомогательном поручне для пассажира.


На предыдущую страницуНа следующую страницу
Главная страница сайта