Электрическая схема 2007 РАСПОЛОЖЕНИЕ РАЗЪЕМОВ И СОЕДИНЕНИЙ МАССЫК началу документа
Epica
На предыдущую страницуНа следующую страницу
Главная страница GMDEЗагрузить нединамическое оглавлениеЗагрузить динамическое оглавлениеПомощь




РАЗДЕЛ 2

РАСПОЛОЖЕНИЕ РАЗЪЕМОВ И СОЕДИНЕНИЙ МАССЫ



1. СВЕДЕНИЯ О РАЗЪЕМАХ, СОЕДИНЕНИЯХ С МАССОЙ И КОНТАКТНЫХ КОЛОДКАХ

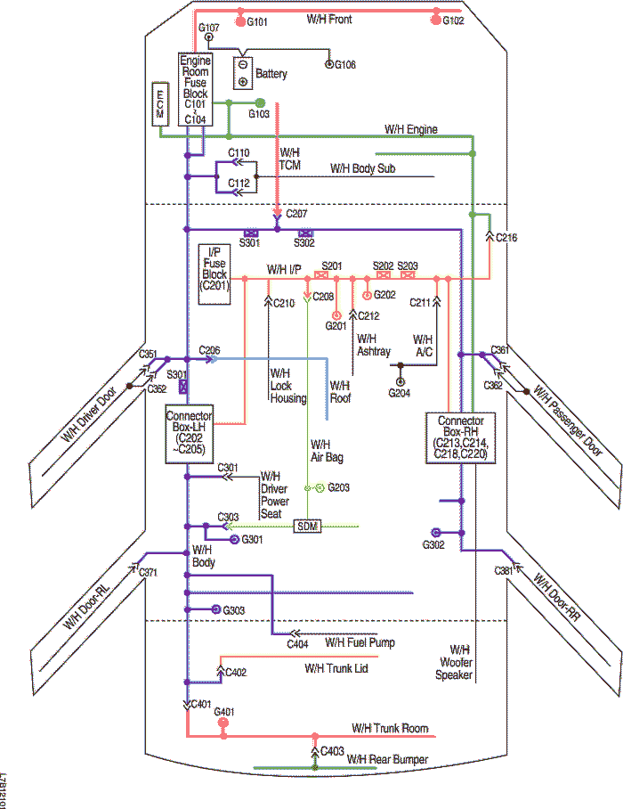
1) РАСПОЛОЖЕНИЕ ЖГУТОВ ПРОВОДОВ, СОЕДИНЕНИЙ С МАССОЙ И КОНТАКТНЫХ КОЛОДОК

L7B12101.png
Показать иллюстрациюПеревод текста в иллюстрациях


2) СВЕДЕНИЯ О РАЗЪЕМАХ

Номер разъема
Номер контакта
Цвет
Соединительный жгут проводов
Положение разъема
C101
68
Черный
Передняя часть - блок предохранителей в моторном отсеке
Блок предохранителей в моторном отсеке
C102
68
Серый
Двигатель - блок предохранителей в моторном отсеке
Блок предохранителей в моторном отсеке
C103
68
Белый
Кузов - блок предохранителей в моторном отсеке
Блок предохранителей в моторном отсеке
C104
8
Серый
Кузов - блок предохранителей в моторном отсеке
Блок предохранителей в моторном отсеке
C110
2
Серый
Кузов - подрамник кузова
Рядом с электродвигателем стеклоочистителя в панели обтекателя
4
Серый
Кузов - подрамник кузова
Рядом с электродвигателем стеклоочистителя в панели обтекателя
C112
6
Серый
Кузов - подрамник кузова
Рядом с электродвигателем стеклоочистителя в панели обтекателя
C201
76
Черный
Приборная панель - блок предохранителей на приборной панели
БЛОК ПРЕДОХРАНИТЕЛЕЙ НА ПРИБОРНОЙ ПАНЕЛИ
C202
23
Белый
Приборная панель - кузов
Коробка разъемов внизу левой передней стойки
C203
16
Желтый
Приборная панель - кузов
Коробка разъемов внизу левой передней стойки
C204
22
Белый
Приборная панель - кузов
Коробка разъемов внизу левой передней стойки
C205
23
Белый
Приборная панель - кузов
Коробка разъемов внизу левой передней стойки
C206
10
Белый
Крыша - кузов
Возле середины левой передней стойки
18
Белый
Крыша - кузов
Возле середины левой передней стойки
C207
22
Белый
Приборная панель - контроллер КПП
За коленным буфером водителя
C208
16
Белый
Подушка безопасности - приборная панель
За аудиосистемой в центре приборной панели
C210
10
Белый
Приборная панель - корпус замка
Возле середины рулевой колонки
C211
15
Белый
Приборная панель - A/C
За перчаточным ящиком
16
Белый
Приборная панель - A/C
За перчаточным ящиком
C212
4
Белый
Приборная панель - пепельница
За пепельницей
C213
23
Белый
Приборная панель - кузов
Коробка разъемов внизу правой передней стойки
C214
23
Белый
Приборная панель - кузов
Коробка разъемов внизу правой передней стойки
C216
20
Белый
Двигатель - приборная панель
Возле коробки разъемов внизу правой передней стойки
C218
15
Белый
Двигатель - кузов
Коробка разъемов внизу правой передней стойки
C220
4
Белый
Двигатель - кузов
Коробка разъемов внизу правой передней стойки
C301
4
Бесцветный
Кузов - сиденье водителя с электрическим приводом регулировки
Под подушкой сиденья водителя
C303
4
Белый
Подушка безопасности - кузов
На левой поперечине передней панели пола
C351
18
Серый
Кузов - дверь водителя
Внизу передней стойки водителя
C352
18
Белый
Кузов - дверь водителя
Внизу передней стойки водителя
C361
18
Серый
Кузов - дверь пассажира
Внизу передней стойки пассажира
C362
18
Белый
Кузов - дверь пассажира
Внизу передней стойки пассажира
C371
21
Белый
Кузов - задняя левая дверь
Внизу левой средней стойки
C381
21
Белый
Кузов - задняя правая дверь
Внизу правой средней стойки
C401
16
Белый
Багажный отсек - кузов
На левой боковой панели в багажном отсеке
C402
6
Белый
Крышка багажника - кузов
На левой боковой панели в багажном отсеке
C403
8
Белый
Багажный отсек - задний бампер
За серединой заднего бампера
C404
12
Белый
Кузов - топливный насос
Под серединой задней поперечины

3) СВЕДЕНИЯ О СОЕДИНЕНИЯХ С МАССОЙ

Номер соединения с массой
Жгут проводов
Положение соединения с массой
G101
ПЕРЕДНЯЯ ЧАСТЬ
За левой фарой
G102
ПЕРЕДНЯЯ ЧАСТЬ
За правой фарой
G103
Двигатель
Между блоком предохранителей в моторном отсеке и аккумуляторной батареей
G105
Кузов
Под электронным блоком управления тормозами
G106
Аккумуляторная батарея
Передняя и центральная часть блока цилиндров двигателя
G107
Аккумуляторная батарея
Между блоком предохранителей в моторном отсеке и аккумуляторной батареей
G201
Приборная панель
Возле диагностического разъема
G202
Приборная панель
Левая нижняя часть центрального молдинга приборной панели
G203
Подушка безопасности
На передней панели пола возле SDM
G204
A/C
Правая нижняя часть центрального молдинга приборной панели
G301
Кузов
На левой поперечине передней панели пола
G302
Кузов
На правой поперечине передней панели пола
G303
Кузов
Возле задней полки левой задней стойки
G401
Багажный отсек
Левая боковая панель багажного отсека

4) СВЕДЕНИЯ О КОНТАКТНЫХ КОЛОДКАХ

Номер контактной колодки
Жгут проводов
Положение контактной колодки
S201
Приборная панель
Возле диагностического разъема
S202
Приборная панель
В правой части центрального молдинга приборной панели
S203
Приборная панель
За аудиосистемой
S301
Кузов
Внизу левой передней стойки
S302
Кузов
На приборном щитке возле педали тормоза



2. РАСПОЛОЖЕНИЕ ЖГУТОВ ПРОВОДОВ, РАЗЪЕМОВ И СОЕДИНЕНИЯХ С МАССОЙ

1) Ж/П ПРИБОРНАЯ ПАНЕЛЬ

L7B12002.png
Показать иллюстрациюПеревод текста в иллюстрациях


2) Ж/П ПЕРЕДНЯЯ ЧАСТЬ

L7B12003.png
Показать иллюстрациюПеревод текста в иллюстрациях


3) Ж/П ДВИГАТЕЛЬ

L7B12104.png
Показать иллюстрациюПеревод текста в иллюстрациях


L7B12103.png
Показать иллюстрациюПеревод текста в иллюстрациях


L7B12102.png
Показать иллюстрациюПеревод текста в иллюстрациях


4) Ж/П КОНТРОЛЛЕР КПП

L7B12007.png
Показать иллюстрациюПеревод текста в иллюстрациях


5) Ж/П ПОДУШКА БЕЗОПАСНОСТИ

L7B12008.png
Показать иллюстрациюПеревод текста в иллюстрациях


6) Ж/П КУЗОВ

L7B12009.png
Показать иллюстрациюПеревод текста в иллюстрациях


L7B12010.png
Показать иллюстрациюПеревод текста в иллюстрациях


L7B12018.png
Показать иллюстрациюПеревод текста в иллюстрациях


7) Ж/П БАГАЖНЫЙ ОТСЕК

L7B12011.png
Показать иллюстрациюПеревод текста в иллюстрациях


8) Ж/П КРЫШКА БАГАЖНИКА

L7B12012.png
Показать иллюстрациюПеревод текста в иллюстрациях


9) Ж/П ПЕРЕДНЯЯ ДВЕРЬ

L7B12013.png
Показать иллюстрациюПеревод текста в иллюстрациях


10) Ж/П ДВЕРЬ ПАССАЖИРА

L7B12014.png
Показать иллюстрациюПеревод текста в иллюстрациях


11) Ж/П ЗАДНЯЯ ДВЕРЬ

L7B12015.png
Показать иллюстрациюПеревод текста в иллюстрациях


12) Ж/П ТОПЛИВНЫЙ НАСОС

L7B12016.png
Показать иллюстрациюПеревод текста в иллюстрациях


13) Ж/П КРЫША

L7B12017.png
Показать иллюстрациюПеревод текста в иллюстрациях




3. ОБОЗНАЧЕНИЕ РАЗЪЕМА И НОМЕР КОНТАКТА РАЗЪЕМА ПОДСОЕДИНЕНИЯ В ЛИНИЮ

L7B12105.png
Показать иллюстрациюПеревод текста в иллюстрациях


L7B12106.png
Показать иллюстрациюПеревод текста в иллюстрациях


L7B12021.png
Показать иллюстрациюПеревод текста в иллюстрациях




4. КОНТАКТНАЯ КОЛОДКА

S201

L7B1S101.png
Показать иллюстрациюПеревод текста в иллюстрациях


S202

L7B1S002.png
Показать иллюстрациюПеревод текста в иллюстрациях


S203

L7B1S003.png
Показать иллюстрациюПеревод текста в иллюстрациях


S301

L7B1S102.png
Показать иллюстрациюПеревод текста в иллюстрациях


S302

L7B1S103.png
Показать иллюстрациюПеревод текста в иллюстрациях


На предыдущую страницуНа следующую страницу


Главная страница сайта