Электрическая схема 2007 Epica POSITION OF CONNECTORS AND GROUNDS К началу документа
Epica
На предыдущую страницу На следующую страницу
Главная страница GMDE Загрузить нединамическое оглавление Загрузить динамическое оглавление Помощь




РАЗДЕЛ 2

POSITION OF CONNECTORS AND GROUNDS



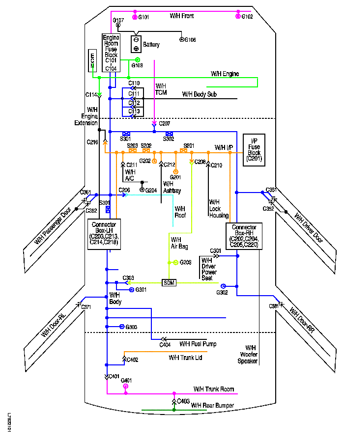
1. CONNECTOR, GROUND AND SPLICE PACK INFORMATION

1) WIRING HARNESS, GROUND & SPLICE PACK LOCATION

L7B22101.png
Показать иллюстрациюПеревод текста в иллюстрациях


2) CONNECTOR INFORMATION

Connector Number
Terminal Number
Color
Connecting Wiring Harness
Connecting Position
C101
68
Black
Front - Engine room fuse block
Engine room fuse block
C102
68
Gray
Engine - Engine room fuse block
Engine room fuse block
C103
68
White
Body - Engine room fuse block
Engine room fuse block
C104
8
Gray
Body - Engine room fuse block
Engine room fuse block
C110
2
Gray
Body - Body Sub
Beside wiper motor in cowl panel
4
Gray
Body - Body Sub
Beside wiper motor in cowl panel
C111
2
Gray
Body - Body Sub
Beside wiper motor in cowl panel
C112
8
Gray
Body - Body Sub
Beside wiper motor in cowl panel
C113
8
Gray
Body - Body Sub
Beside wiper motor in cowl panel
C114
36
Black
Engine Extension - Engine
Behind engine room fuse block
C201
76
Black
IP - I/P fuse block
I/P fuse block
C202
23
White
IP - Body
Connector box at the bottom of right A pillar
C203
16
Yellow
IP - Body
Connector box at the bottom of left A pillar
C204
22
White
IP - Body
Connector box at the bottom of right A pillar
C205
23
White
IP - Body
Connector box at the bottom of right A pillar
C206
10
White
Roof - Body
Near the center of left A pillar
18
White
Roof - Body
Near the center of left A pillar
C207
22
White
IP - TCM
Behind driver's knee bolster
C208
16
White
Air Bag - IP
Behind audio in the center of I/P
C210
10
White
IP - Lock Housing
Near the center of steering column
C211
15
White
IP - A/C
Behind the glove box
16
White
IP - A/C
Behind the glove box
C212
4
White
IP - Ashtray
Behind the ashtray
C213
23
White
IP - Body
Connector box at the bottom of left A pillarr
C214
23
White
IP - Body
Connector box at the bottom of left A pillarr
C216
20
White
Engine - IP
Near the Connector box at the bottom of left A pillar
C218
15
White
Engine - Body
Connector box at the bottom of left A pillarr
C220
4
White
Engine Extension - Body
Connector box at the bottom of right A pillarr
C301
4
Colorless
Body - Driver Power Seat
Under the driver seat cushion
C302
4
Colorless
Body - Passenger Power Seat
Under the passenger seat cushion
C303
4
White
Air Bag - Body
On the left crossmember of front floor panel
C351
18
Gray
Body - Driver Door
At the bottom of driver A pillar
C352
18
White
Body - Driver Door
At the bottom of driver A pillar
C361
18
Gray
Body - Passenger Door
At the bottom of passenger A pillar
C362
18
White
Body - Passenger Door
At the bottom of passenger A pillar
C371
21
White
Body - Rear Left Door
At the bottom of left B pillar
C381
21
White
Body - Rear Right Door
At the bottom of right B pillar
C401
16
White
Trunk Room - Body
On the left side panel in trunk room
C402
6
White
Trunk Lid - Body
On the left side panel in trunk room
C403
8
White
Trunk Room - Rear Bumper
Behind the center of rear bumper
C404
12
White
Body - Fuel Pump
Under the center of rear crossmember

3) GROUND INFORMATION

Ground Number
Wiring Harness
Ground Position
G101
Front
Behind left head lamp
G102
Front
Behind right head lamp
G103
Engine
Between engine room fuse block and battery
G105
Body
Below EBCM
G106
Battery
Front and center of engine cylinder block
G107
Battery
Between engine room fuse block and battery
G201
I/P
Near diagnostic link connector
G202
I/P
Left bottom of I/P center molding
G203
Air Bag
On front floor panel near SDM
G204
A/C
Right bottom of IP center molding
G301
Body
On the left crossmember of front floor panel
G302
Body
On the ringht crossmember of front floor panel
G303
Body
Near back shelf of left C pillar
G401
Trunk Room
Left side panel of trunk room

4) SPLICE PACK INFORMATION

Splice Pack Number
Wiring Harness
Splice Pack Position
S201
I/P
Near diagnostic link connector
S202
I/P
At the right of IP center molding
S203
I/P
Behind audio
S301
Body
At the bottom of the left A pillar
S302
Body
At the dash panel near brake pedal



2. WIRING HARNESS, CONNECTOR & GROUND LOCATION

1) W/H I/P

L7B22002.png
Показать иллюстрациюПеревод текста в иллюстрациях


2) W/H FRONT

L7B12003.png
Показать иллюстрациюПеревод текста в иллюстрациях


3) W/H ENGINE

L7B12104.png
Показать иллюстрациюПеревод текста в иллюстрациях


L7B12103.png
Показать иллюстрациюПеревод текста в иллюстрациях


L7B12102.png
Показать иллюстрациюПеревод текста в иллюстрациях


4) W/H TCM

L7B22003.png
Показать иллюстрациюПеревод текста в иллюстрациях


5) W/H AIR BAG

L7B22004.png
Показать иллюстрациюПеревод текста в иллюстрациях


6) W/H BODY

L7B22005.png
Показать иллюстрациюПеревод текста в иллюстрациях


L7B22006.png
Показать иллюстрациюПеревод текста в иллюстрациях


L7B12018.png
Показать иллюстрациюПеревод текста в иллюстрациях


7) W/H TRUNK ROOM

L7B12011.png
Показать иллюстрациюПеревод текста в иллюстрациях


8) W/H TRUNK LID

L7B12012.png
Показать иллюстрациюПеревод текста в иллюстрациях


9) W/H DRIVER DOOR

L7B22007.png
Показать иллюстрациюПеревод текста в иллюстрациях


10) W/H PASSENGER DOOR

L7B22008.png
Показать иллюстрациюПеревод текста в иллюстрациях


11) W/H REAR DOOR

L7B12015.png
Показать иллюстрациюПеревод текста в иллюстрациях


12) W/H FUEL PUMP

L7B12016.png
Показать иллюстрациюПеревод текста в иллюстрациях


13) W/H ROOF

L7B12017.png
Показать иллюстрациюПеревод текста в иллюстрациях




3. CONNECTOR SYMBOL AND PIN NUMBER OF IN-LINE CONNECTOR

L7B22102.png
Показать иллюстрациюПеревод текста в иллюстрациях


L7B22010.png
Показать иллюстрациюПеревод текста в иллюстрациях


L7B22103.png
Показать иллюстрациюПеревод текста в иллюстрациях




4. SPLICE PACK

S201

L7B2S101.png
Показать иллюстрациюПеревод текста в иллюстрациях


S202

L7B1S002.png
Показать иллюстрациюПеревод текста в иллюстрациях


S203

L7B1S003.png
Показать иллюстрациюПеревод текста в иллюстрациях


S301

L7B2S102.png
Показать иллюстрациюПеревод текста в иллюстрациях


S302

L7B2S003.png
Показать иллюстрациюПеревод текста в иллюстрациях


На предыдущую страницу На следующую страницу


Главная страница сайта