Содержание
ЦЕПЬ УПРАВЛЕНИЯ ЭЛЕКТРОВЕНТИЛЯТОРОМ

а. ИНФОРМАЦИЯ О РАЗЪЁМЕ
| № РАЗЪЁМА (№ И ЦВЕТ КОНТАКТА) |
СОЕДИНИТЕЛЬНЫЙ ЖГУТ ПРОВОДОВ | ПОЛОЖЕНИЕ РАЗЪЁМА |
| G203 | Приборная панель | Под пепельницей |
б. УСЛОВНОЕ ОБОЗНАЧЕНИЕ И НАХОЖДЕНИЕ НОМЕРА КОНТАКТА

в. РАСПОЛОЖЕНИЕ РАЗЪЁМОВ И СОЕДИНЕНИЙ МАССЫ
-
Ж/П ПРИБОРНАЯ ПАНЕЛЬ

ЦЕПЬ УПРАВЛЕНИЯ КОМПРЕССОРОМ КОНДИЦИОНЕРА : SIRIUS D42

а. ИНФОРМАЦИЯ О РАЗЪЁМЕ
| № РАЗЪЁМА (№ И ЦВЕТ КОНТАКТА) |
СОЕДИНИТЕЛЬНЫЙ ЖГУТ ПРОВОДОВ | ПОЛОЖЕНИЕ РАЗЪЁМА |
| С101 (контакт 32, черный) | Двигатель — блок предохранителей в моторном отсеке | Блок предохранителей в моторном отсеке |
| C103 (контакт 32, коричневый) | Передняя часть кузова — блок предохранителей в моторном отсеке | Блок предохранителей в моторном отсеке |
| С204 (контакт 18, серый) | Приборная панель — двигатель | Верхняя часть пространства для ног водителя |
| G203 | Приборная панель | Под пепельницей |
б. УСЛОВНОЕ ОБОЗНАЧЕНИЕ И НАХОЖДЕНИЕ НОМЕРА КОНТАКТА

в. РАСПОЛОЖЕНИЕ РАЗЪЁМОВ И СОЕДИНЕНИЙ МАССЫ
-
Ж/П ДВИГАТЕЛЬ

-
Ж/П ПРИБОРНАЯ ПАНЕЛЬ

г. КОНТАКТНАЯ КОЛОДКА
S201

ЦЕПЬ УПРАВЛЕНИЯ КОМПРЕССОРОМ КОНДИЦИОНЕРА : HV-240

а. ИНФОРМАЦИЯ О РАЗЪЁМЕ
| № РАЗЪЁМА (№ И ЦВЕТ КОНТАКТА) |
СОЕДИНИТЕЛЬНЫЙ ЖГУТ ПРОВОДОВ | ПОЛОЖЕНИЕ РАЗЪЁМА |
| С101 (контакт 32, черный) | Двигатель — блок предохранителей в моторном отсеке | Блок предохранителей в моторном отсеке |
| С102 (контакт 32, серый) | Передняя часть кузова — блок предохранителей в моторном отсеке | Блок предохранителей в моторном отсеке |
| C103 (контакт 32, коричневый) | Передняя часть кузова — блок предохранителей в моторном отсеке | Блок предохранителей в моторном отсеке |
| С204 (контакт 18, серый) | Приборная панель — двигатель | Верхняя часть пространства для ног водителя |
| С208 (контакт 22, желтый) | Передняя часть — приборная панель | Передняя часть — контроллер КПП |
| G101 | ПЕРЕДНЯЯ ЧАСТЬ | За правой фарой |
| G203 | Приборная панель | Под пепельницей |
б. УСЛОВНОЕ ОБОЗНАЧЕНИЕ И НАХОЖДЕНИЕ НОМЕРА КОНТАКТА

в. РАСПОЛОЖЕНИЕ РАЗЪЁМОВ И СОЕДИНЕНИЙ МАССЫ
-
Ж/П ДВИГАТЕЛЬ

-
Ж/П ПРИБОРНАЯ ПАНЕЛЬ

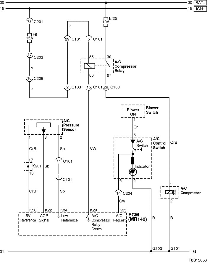
ЦЕПЬ УПРАВЛЕНИЯ КОМПРЕССОРОМ КОНДИЦИОНЕРА : MR-140

а. ИНФОРМАЦИЯ О РАЗЪЁМЕ
| № РАЗЪЁМА (№ И ЦВЕТ КОНТАКТА) |
СОЕДИНИТЕЛЬНЫЙ ЖГУТ ПРОВОДОВ | ПОЛОЖЕНИЕ РАЗЪЁМА |
| С101 (контакт 32, черный) | Двигатель — блок предохранителей в моторном отсеке | Блок предохранителей в моторном отсеке |
| С102 (контакт 32, серый) | Передняя часть кузова — блок предохранителей в моторном отсеке | Блок предохранителей в моторном отсеке |
| C103 (контакт 32, коричневый) | Передняя часть кузова — блок предохранителей в моторном отсеке | Блок предохранителей в моторном отсеке |
| С201 (контакт 76, черный) | Приборная панель — блок предохранителей на приборной панели | Блок предохранителей на приборной панели |
| С203 (контакт 18, белый) | Приборная панель — блок предохранителей на приборной панели | Блок предохранителей на приборной панели |
| С204 (контакт 18, серый) | Приборная панель — двигатель | Верхняя часть пространства для ног водителя |
| С208 (контакт 22, желтый) | Передняя часть — приборная панель | Передняя часть — контроллер КПП |
| G101 | ПЕРЕДНЯЯ ЧАСТЬ | За правой фарой |
| G203 | Приборная панель | Под пепельницей |
б. УСЛОВНОЕ ОБОЗНАЧЕНИЕ И НАХОЖДЕНИЕ НОМЕРА КОНТАКТА

в. РАСПОЛОЖЕНИЕ РАЗЪЁМОВ И СОЕДИНЕНИЙ МАССЫ
-
Ж/П ДВИГАТЕЛЬ

-
Ж/П ПРИБОРНАЯ ПАНЕЛЬ

г. КОНТАКТНАЯ КОЛОДКА
S201

ЦЕПЬ УПРАВЛЕНИЯ КОМПРЕССОРОМ КОНДИЦИОНЕРА : MT80

а. ИНФОРМАЦИЯ О РАЗЪЁМЕ
| № РАЗЪЁМА (№ И ЦВЕТ КОНТАКТА) |
СОЕДИНИТЕЛЬНЫЙ ЖГУТ ПРОВОДОВ | ПОЛОЖЕНИЕ РАЗЪЁМА |
| С101 (контакт 32, черный) | Двигатель — блок предохранителей в моторном отсеке | Блок предохранителей в моторном отсеке |
| C103 (контакт 32, коричневый) | Передняя часть кузова — блок предохранителей в моторном отсеке | Блок предохранителей в моторном отсеке |
| С204 (контакт 18, серый) | Приборная панель — двигатель | Верхняя часть пространства для ног водителя |
| G203 | Приборная панель | Под пепельницей |
б. УСЛОВНОЕ ОБОЗНАЧЕНИЕ И НАХОЖДЕНИЕ НОМЕРА КОНТАКТА

в. РАСПОЛОЖЕНИЕ РАЗЪЁМОВ И СОЕДИНЕНИЙ МАССЫ
-
Ж/П ДВИГАТЕЛЬ

-
Ж/П ПРИБОРНАЯ ПАНЕЛЬ

ПИТАНИЕ, МАССА И ЦЕПЬ ПРИВОДА ВПУСКНОЙ ЗАСЛОНКИ

а. ИНФОРМАЦИЯ О РАЗЪЁМЕ
| № РАЗЪЁМА (№ И ЦВЕТ КОНТАКТА) |
СОЕДИНИТЕЛЬНЫЙ ЖГУТ ПРОВОДОВ | ПОЛОЖЕНИЕ РАЗЪЁМА |
| С102 (контакт 32, серый) | Передняя часть кузова — блок предохранителей в моторном отсеке | Блок предохранителей в моторном отсеке |
| C103 (контакт 32, коричневый) | Передняя часть кузова — блок предохранителей в моторном отсеке | Блок предохранителей в моторном отсеке |
| С201 (контакт 76, черный) | Приборная панель — блок предохранителей на приборной панели | Блок предохранителей на приборной панели |
| С202 (контакт 20, белый) | Приборная панель — блок предохранителей на приборной панели | Блок предохранителей на приборной панели |
| С203 (контакт 18, белый) | Приборная панель — блок предохранителей на приборной панели | Блок предохранителей на приборной панели |
| G201 | Приборная панель | Верхний выключатель управления зеркалом |
| G203 | Приборная панель | Под пепельницей |
б. УСЛОВНОЕ ОБОЗНАЧЕНИЕ И НАХОЖДЕНИЕ НОМЕРА КОНТАКТА

в. РАСПОЛОЖЕНИЕ РАЗЪЁМОВ И СОЕДИНЕНИЙ МАССЫ
-
Ж/П ПРИБОРНАЯ ПАНЕЛЬ

г. КОНТАКТНАЯ КОЛОДКА
S202

❤️ Поддержка проекта «Мой Лачетти»
Если материал был полезен — поддержите проект любой суммой. Ваша поддержка помогает чаще выпускать полезные и подробные материалы.
💳 Банковская карта (ПриватБанк): 5168752006675725
✅ ЮMoney: 410012024846042
🔵 WebMoney: Z383535233634
🟢 USDT (TRC20): TBCFwfbAgvPTBfz7n14EAU2VgtdW4vwLt7







